• 304am永利

    • 全球
        • 澳大利亚 & 新西兰 英语
        • 中国 中文
        • 印度 英语
        • 印度尼西亚 英语
        • 日本 日语
        • 巴基斯坦 英语
        • 斯里兰卡 僧伽罗语
        • 泰国 泰语
        • 乌兹别克斯坦 俄语
        • 越南 越南语
        • 奥地利 德语
        • 比利时 荷兰语
        • 比利时 法语
        • 保加利亚 保加利亚语
        • 法国 法语
        • 德国 德语
        • 希腊 希腊语
        • 匈牙利 匈牙利语
        • 意大利 意大利语
        • 荷兰 荷兰语
        • 波兰 波兰语
        • 葡萄牙 葡萄牙语
        • 罗马尼亚 罗马尼亚语
        • 西班牙 西班牙语
        • 瑞典 瑞典语
        • 土耳其 土耳其语
        • 英国 & 爱尔兰 英语
        • 乌克兰 乌克兰语
        • 巴西 葡萄牙语
        • 墨西哥 西班牙语
        • 美国 英语
        • 以色列 希伯来语
        • 沙特阿拉伯 阿拉伯语
        • 南非 英语

    January 09, 2025

    《浙江省电力市场化交易方案》正式实行,重新定义企业用电逻辑!

    分享我的#304am永利故事

    facebook.svg
    linkedin.svg
    facebook.svg


    2025年1月1日,《浙江省电力市场化交易方案》正式实施,企业用电进入“动态调节”新时代。工商业用户能够直接参与批发、零售市场,获得更强的用电自主权。

    新能源入市、现货电价浮动、绿电交易推动……对于企业而言,用电不再只是生产过程中的一个配角,而逐渐成为需要主动规划、精细管理的战略环节。尤其在10%的现货市场电量浮动电价下,用电成本控制的需求被推到更为显眼的位置。


    政策.jpg


    01 工商业储能,站上价值链高地


    工商业储能的机遇从未如此清晰。它为工商业用户带来的,是能源管理方式的深刻革新。


    削峰填谷 | 重塑用电经济性


    通过高峰期放电、低谷期充电,储能设备帮助企业有效平滑负荷曲线,大幅削减高峰电价支出,让用电成本更可控。


    ningbo.png


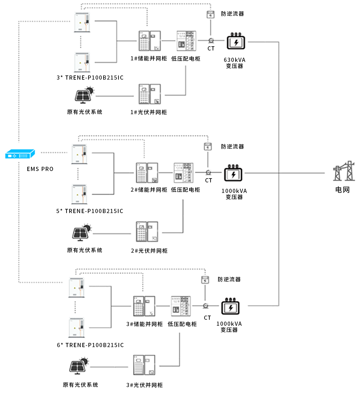
    【浙江 · 宁波 | 2台TRENE机柜应用】


    ningbo2.png


    宁波市企业通过配置2台TRENE-P100B215IC储能一体机,利用合同能源管理模式实现削峰填谷优化。项目运行后,企业在无需初始投入的情况下,10年总收益140万元,年均节省电费14万元,投资回本周期约3.8年,能源成本优化效果显著。


    光储结合 | 让绿电更高效


    在光伏逐步成为工商业能源资产的重要组成部分后,储能配合提升电站的消纳能力。同时,企业不仅降低了对外购电的依赖,还能够通过参与绿电交易创造新的收益来源。


    taizhou.png

    【浙江· 台州 | 14台TRENE机柜应用】


    台州2.png

    台州某机械企业原有屋顶光伏系统,但由于发电峰值与生产高峰错配导致自用率较低。通过投资14台TRENE-P100B215IC智能风冷工商业储能一体机,企业实现了白天高峰期储能放电与光伏发电协同调节, 10年可节省电费1188万元,投资回本周期3年内。


    多元收益 | 峰谷套利、需量管理、备用电


    通过对企业的用电负荷进行动态调节,储能系统能够精准控制高峰需量,从而有效降低企业的电费开支。同时,它还兼具备用电源功能,在电网波动或停电时确保生产的连续性,成为工商业用户在电网波动或突发停电时的可靠屏障。


    tonglu.png

    【浙江 · 桐庐 | 4台TRENE机柜应用】


    桐庐2.png

    浙江桐庐某企业部署4台TRENE-P100B215IC智能风冷工商业储能一体机。

    除通过峰谷套利实现年收益约33.4万元,利用TRENE机柜需量管理功能,企业实现动态削减高峰需量负荷,年均降低需量电费约20万元。此外,储能系统还为企业提供了备用电保障,在电网波动的情况下确保生产线稳定运行。



    02 多样化部署模式量身定制


    储能的应用场景和需求各不相同,工商业用户可以根据自身的资金状况、用电模式和长期目标,灵活选择不同的部署模式,达到成本和效益的最优平衡。


    EMC.png

    自投.png

    租赁.png

    除EMC模式、业主自投模式和租赁模式外,也有共享储能等其他形式。随着电力市场的逐渐成熟,储能的商业模式和投资路径也逐渐清晰和多样化。



    03 重新定义企业的未来用电逻辑


    在能源市场化改革与“双碳”目标的交汇之处,储能已然成为工商业能源管理的关键变量。无论是对成本的精细控制,还是对绿色发展的响应,储能技术都在深刻改变企业的运营逻辑。


    TRENE系列工商业储能一体机,以其模块化设计、高效智能化与多场景适配性,正引领这一转变。从削峰填谷的经济优化,到光储结合的绿色创新,再到备用电源的运营韧性,304am永利为企业能源管理提供了更敏捷、更全面的解决方案。



    TRENE宣传.jpg


    随着市场规则不断深化与技术革新持续推进,那些率先拥抱储能的企业,或许将不止于“调整”,而是“引领”。


    304am永利能源,愿与所有企业共创这一崭新的能源时代。


    订阅最新资讯

    掌握304am永利能源最新动态,保持领先!

    我已阅读并同意《隐私政策》《用户协议》

    订阅304am永利的新闻简报
    • *

      我已阅读并同意《隐私政策》《用户协议》

    • 提交